![]() | Aeronautica | Comunicatii | Constructii | Electronica | Navigatie | Pompieri |
| Tehnica mecanica |
Art. 406. Instalatia de automatizare tip MONARCH utilizata la caldarina se compune din:
a) arzator;
b) tablou cu elemente de comanda automata si manuala;
c) traductoare de presiune;
d) traductoare de nivel pentru alimentarea cu apa.
Art. 407. - (1)Arzatorul (fig. 7.3) constituie elementul de baza care asigura: pulverizarea combustibilului, debitul de aer necesar arderii, initierea aprinderii si controlul flacarii.
(2) Arzatorul cuprinde intr‑o constructie compacta urmatoarele elemente: electromotorul de antrenare a ventilatorului si pompei de combustibil - 1; servomotorul de pozitionare a clapetei de aer - 2; ventilatorul - 3; cutia de control al arzatorului si vizorul cu geam - 4; clapeta de aer - 6; celula fotoelectrica pentru sesizarea flacarii - 7; pompa de combustibil - 8; conducta de retur combustibil - 9; transformatorul de aprindere - 10; reductorul pe conducta de alimentare cu combustibil - 11; placa de borne pentru conexiuni electrice cu circuite exterioare - 12; cablurile pentru alimentarea electrozilor de producere a scanteii electrice - 13; intrerupatorul - 14; flansa articulata in balama - 15; electrovalvulele pe circuitele de alimentare a duzelor - 16, 17; conducta de combustibil sub presiune - 18; contactorul - 19; difuzorul - 21; tubul de flacara - 22; duzele pentru pulverizarea combustibilului in focar - 23.
(3) Reglarea debitului de aer Electromotorul arzatorului actioneaza ventilatorul care realizeaza debitul de aer necesar. Spre focar debitul de aer este reglat de o clapeta astfel incat sa se faca o ardere completa. Clapeta de aer este actionata de un servomotor electric prin care se asigura debitul de aer necesar.

Fig. 7.3. Arzatorul MONARCH
(4) Servomotorul clapetei de aer, prezentat in figura 7.4, antreneaza concomitent si un ax cu came prin care se actioneaza contacte electrice de tip microintreruptoare.
Fig. 7.4. Servomotorul clapetei de aer
(5) Prin contactele electrice actionate de came se marcheaza pozitiile clapetei de aer, astfel: IV ‑ inchis; III ‑ debit maxim; II ‑ debit partial; I ‑ conectat circuitul de alimentare a electrovalvulei duzei 2 (contactul b 39).
(6) In perioada in care functioneaza numai duza 1, clapeta de aer este deschisa pentru debit partial. Pentru marirea flacarii se comanda mai intai servomotorul clapetei de aer pentru fixarea acesteia in pozitia de debit maxim. Corespunzator acestei pozitii se inchide contactul actionat de cama I care face posibila intrarea in functiune a duzei 2. Schema electrica a arzatorului este prezentata in figura 7.5.
Fig. 7.5. Schema electrica a arzatorului
(7) Simbolizarea elementelor schemei:
m 19 ‑ electromotorul arzatorului.
m 24 ‑ servomotorul clapetei de aer. La alimentarea uneia dintre cele doua infasurari servomotorul stabileste clapeta de aer in pozitia de debit partial. Pentru fixarea clapetei in pozitia de debit maxim se intrerupe alimentarea primei infasurari si se alimenteaza a doua infasurare. Comanda de schimbare a pozitiei clapetei de aer este data de releul d35 care prin contactul sau comutator intrerupe alimentarea primei infasurari si aplica tensiunea de alimentare a celei de a doua infasurari. In pozitia clapetei de aer corespunzatoare debitului maxim, axul cu came inchide contactul b 32 care permite functionarea duzei 2 pentru marirea flacarii.
m 17 ‑ transformatorul de aprindere
s 27 ‑ electrovalvula duzei 1
s 32 ‑ electrovalvula duzei 2
b 0 ‑ contactul de usa. Se inchide in pozitia in care arzatorul este rabatat spre focar, conditionand functionarea instalatiei in aceasta pozitie a arzatorului.
f 36 ‑ traductor fotoelectric pentru sesizarea flacarii.
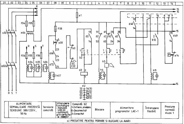
(8) Programatorul LAE-1 comanda functionarea caldarinei in regim automat stabilind etapele necesare pentru pornire si, in continuare, pe durata functionarii caldarinei, supravegheaza mentinerea flacarii. In figura 7.6 este prezentata schema electrica a programatorului, iar in figura 7.7 diagrama secventiala de actionare a contactelor pe durata unui ciclu.
(9) Baza de timp a programatorului este realizata de micromotorul sincron SM. Acest micromotor roteste cu viteza constanta un ax cu came si la intervale de timp programate se dau comenzi de actionare a celor 13 microintreruptoare notate in schema de la I la XIII. Fiecare microintreruptor dispune de doua contacte a si b din care unul este normal inchis iar celalalt normal deschis. Atunci cand microintreruptorul este actionat de cama pozitia contactelor se inverseaza.
(10) Programatorul din momentul darii comenzii de pornire este alimentat prin bornele 1 si 2. De la borna 1 prin contactele inchise br, VIIIb, IXa tensiunea se aplica la borna 18 legata impreuna cu borna 8.
(11) La prima pornire presiunea aburului este nula si contactul traductorului e14 este inchis. Daca caldarina functioneaza cu combustibil diesel sau cu combustibil greu (pacura) acesta are temperatura corespunzatoare functionarii normale a duzelor, contactul traductorului b49 este inchis, se alimenteaza releul d49 si se inchide contactul d49 (13‑14).
(12) Prin contactele inchise e14, d49, tensiunea de la borna 8 se aplica la borna 9 a programatorului. In continuare, de la borna 9 prin contactele inchise fr1, I‑a, II‑a se aplica faza tensiunii de alimentare la puntea redresoare. Nulul tensiunii de alimentare de la borna 2, prin bobina releului BR si contactul inchis br2 se aplica la cea de a doua borna a punctii redresoare. Este alimentat releul AR care realizeaza: inchide contactul ar1 prin care sunteaza contactele VIIIb si IXa; inchide contactul ar3 prin care se aplica tensiunea la borna 3; se comuta contactul ar2 si este pus in functiune micromotorul SM.
(13) Prin aplicarea tensiunii la borna 3 se comanda efectuarea primei etape ‑ aerisirea focarului. La pornirea electroventilatorului se alimenteaza bobina releului prin contactul caruia tensiunea de la borna 8 se aplica si la borna 4.
(14) Faza de prepurjare (aerisire a focarului) are o durata minima t1 = 30 secunde si maxima t1 + t2 = 60 secunde. Dupa prima etapa de prepurjare se deschide contactul XIIa si se inchide XIIb realizand un nou circuit de alimentare a micromotorului SM prin contactul a.r.3.
(15) Dupa parcurgerea timpului de prepurjare tensiunea de la borna 4 se aplica la borna 6. Intrerupatorul UL2 are doua pozitii: in pozitia din schema aprinderea este comandata imediat, in a doua pozitie, contactul se pune pe pozitia din stanga, comanda de aprindere se da dupa inchiderea contactului IVb la expirarea timpului t1 + t2.
(16) La aplicarea tensiunii la borna 6 se comanda aparitia scanteii de aprindere. Dupa 3 secunde se inchide contactul VII, tensiunea de la borna 4 se aplica la borna 5 si se comanda intrarea in functiune a duzei 1 de pulverizare a combustibilului in focar.
(17) Se produce aprinderea combustibilului. Dupa 2 secunde de la darea comenzii de aprindere se deschide contactul XIa si este deblocat amplificatorul semnalului dat de fototraductorul LF. In prezenta flacarii semnalul de tensiune de la iesirea amplificatorului alimenteaza bobina releului FR.
(18) Anclansarea releului FR confirma aparitia flacarii. Se inchide contactul XIb si prin fr1 se stabileste un nou circuit de alimentare pentru releul AR. Dupa confirmarea aprinderii se continua functionarea programatorului.
(19) Aparitia flacarii este asteptata un timp t3. Dupa acest timp se deschide contactul IIa si se intrerupe alimentarea releului AR. Condensatorul montat in paralel cu releul AR asigura mentinerea anclansarii releului 9 secunde dupa intreruperea alimentarii. Daca in acest interval de timp, denumit perioada de siguranta, nu este confirmata aprinderea, releul AR declanseaza si prin declansarea contactelor sale opreste functionarea caldarinei si blocheaza functionarea programatorului. Pentru deblocare se apasa pe butonul b12 programatorul este adus in starea initiala si se reiau de la inceput toate fazele descrise pana in prezent.
(20) In situatia normala, dupa confirmarea aprinderii se continua programul. La secunda 81 se deschide Ia si se inchide Ib, tensiunea de la borna 4 se aplica si la borna 7 si este permisa functionarea duzei 2 de pulverizare a combustibilului.
(21) In continuare la secunda 89 se deschide contactul III, se intrerupe tensiunea aplicata la borna 6 si se deconecteaza circuitul de aprindere, iar la secunda 93 se deschide contactul VIa, este deconectata alimentarea micromotorului SM si programatorul se opreste. Arzatorul lucreaza la capacitatea maxima cu ambele duze in functiune. Cand presiunea aburului ajunge la valoarea nominala, 7 bar, se deschide contactul traductorului e14, se intrerupe tensiunea aplicata la borna 9. Se intrerupe alimentarea releului AR si prin deschiderea contactelor acestuia se intrerupe tensiunea aplicata la bornele 3, 4, 5, 7 avand ca urmare intreruperea functionarii arzatorului. Prin comutarea contactului ar2 se reia functionarea programatorului de la secunda 93. Se pune in functiune micromotorul SM care functioneaza pana la secunda 120 aducand cele 13 microcontacte in pozitia initiala si fiind pregatit pentru reluarea ciclului de functionare.
Fig. 7.6. Schema electrica a programatorului LAE-1
Fig. 7.7. ‑ Diagrama secventiala a contactelor pe perioada unui ciclu
(22) Programatorul LAE‑1 reprezinta un aparat inchis ermetic, conexiunea cu celelalte aparate se face prin fise numerotate ca in schema de la 1 la 22 si prize montate pe conductoarele de conexiuni. La defectare, aparatul se inlocuieste cu unul de rezerva.
Art. 408. Traductoarele de presiune asigura functionarea caldarinei in regim automat si protectia la depasirea presiunii maxime a aburului. Simbolurile cu care sunt notate in schema electrica generala si functiunile traductoarelor de presiune sunt:
e14 ‑ permite pornirea arzatorului atunci cand presiunea aburului este mai mica de 3,5 bar si comanda oprirea arzatorului atunci cand presiunea aburului are valoarea nominala 7 bar.
e35 ‑ permite functionarea diuzei 2 la pornire si utilizarea arzatorului la capacitatea maxima pentru scurtarea duratei de ridicare a presiunii aburului. La apropierea de valoarea nominala, cand aburul ajunge la presiunea de 5,5 bar traductorul comanda scoaterea din functiune a diuzei 2.
e72 ‑ realizeaza protectia caldarinei la depasirea presiunii nominale. Pentru o presiune care depaseste 7,5 bar traductorul comanda scoaterea din functiune a caldarinei.
e74 ‑ controleaza presiunea combustibilului. La scaderea acesteia sub valoarea nominala se pune in functiune alarma sonora si optica.
Art. 409. Traductorul de nivel controleaza nivelul apei in caldarina. Traductorul de nivel de tip MOBREY sesizeaza nivelul apei prin deplasarea pe verticala a unui magnet impins de un flotor. In functie de pozitiile acestui magnet sunt actionate contactele traductorului de nivel, astfel: nivelul superior de lucru (e61); nivelul inferior de lucru (e64); nivelul minim de avarie (e67a); nivelul maxim de avarie (e67b).
Art. 410. Sistemul de alimentare cu apa al caldarinei mentine nivelul de lucru intre cel superior si inferior primind informatii de la traductoarele de nivel e61 si e64. Acest sistem comanda pornirea pompelor de alimentare cand se ajunge la nivelul inferior de lucru si oprirea acestora la atingerea nivelului superior de lucru. Tabloul de comanda a pompelor de alimentare cu apa nu face parte din instalatia MONARCH. In situatia in care se ajunge la nivelul de avarie minim sau maxim, prin contactele traductorului se comanda oprirea functionarii caldarinei.
Art. 411. In figurile 7.8a, b, c, d se prezinta schema electrica de automatizare a caldarinei MONARCH.



Art. 412. Se aplica tensiunea de alimentare trifazata de la tabloul principal de distributie prin inchiderea intrerupatoarelor trifazate a02 si a02a. Aplicarea tensiunii de alimentare este semnalizata de aprinderea lampilor h04, h05, h06 pentru sistemul de forta trifazat si h07 pentru schema de comanda. Intrerupatorul b08 este in pozitia inchis. Acest intrerupator montat in afara compartimentului caldarinei, dar in imediata apropiere a acesteia, permite, prin deconectarea sa, intreruperea functionarii caldarinei, in situatia in care se sesizeaza incendiu sau alta avarie produsa in compartiment. Arzatorul este rabatat spre focar si ca urmare contactul de usa b0 este inchis. Este alimentata schema electrica de protectie si semnalizari (fig. 7.8d). Se aprind lampile de semnalizare: h69 "Nivel de avarie apa caldarina", h73 "Presiune maxima abur", h75 "Presiune scazuta combustibil" si functioneaza alarma sonora.
Art. 413. Se conecteaza pentru scurt timp intrerupatorul b60 cu revenire in pozitia zero dupa intreruperea actionarii. Este alimentat releul d60 de restabilire a situatiei normale pentru schema de semnalizare.
Art. 414. Atunci cand nivelul apei de alimentare a caldarinei este in limite normale, contactele traductorului de nivel maxim si minim de avarie, e67a si e67b sunt inchise, releul d67 este alimentat si prin contactele d67 (5‑6), d60 (33‑34) este alimentat releul d68. Se stinge lampa de semnalizare h69 "Nivel de avarie apa caldarina" si la intreruperea alimentarii releului d60, prin incetarea actionarii intrerupatorului b60, se mentine alimentarea releului d68 prin propriul contact d68 (13‑14). In schema de pornire din figura 7.8a se inchide contactul d68 (23‑24) si se mentine in aceasta situatie atat timp cat nivelul apei de alimentare este in limitele normale.
Art. 415. La pornire, presiunea aburului este nula, contactul traductorului de presiune maxima de avarie e72 este inchis si, initial, prin contactul d60 (43‑44) este alimentat releul d72, dupa care alimentarea se mentine prin propriul contact d72 (13‑14). Se deschide contactul d72 (31‑32), se stinge lampa de semnalizare h73 "Presiune maxima abur" si in schema din figura 7.8a se inchide contactul d72 (23‑24) care ramane in aceasta pozitie permitand pornirea si functionarea instalatiei atat timp cat presiunea aburului nu depaseste limita maxima.
Art. 416. Pentru valoarea normala a presiunii combustibilului, contactul traductorului e74 se inchide si se realizeaza circuitul de alimentare a releului d74, initial prin contactul d60 (53‑54), ulterior prin propriul contact d74 (13‑14). Se deschide contactul d74 (31‑32) si se intrerupe functionarea lampii de semnalizare h75 "Presiune scazuta combustibil".
Art. 417. Schema de protectie si semnalizare este conceputa astfel incat la depasirea limitelor maxime ale unui parametru (presiunea aburului sau nivelul apei), se comanda oprirea instalatiei si declansarea semnalizarii optice si acustice. La revenirea in limite normale a parametrului care a declansat protectia, semnalizarea continua sa functioneze. Pentru revenirea schemei in situatia normala este necesara interventia operatorului care dupa ce a constatat cauza care a declansat semnalizarea, apasa pe butonul b60 si prin releul d60 se reface situatia normala si se intrerupe semnalizarea.
Art. 418. Se alege regimul de functionare al caldarinei prin punerea comutatorului b39 (fig. 7.8c) pe pozitia AUTOMAT sau MANUAL. Dupa efectuarea operatiunilor prezentate, instalatia este pregatita pentru functionare. Pana la darea semnalului de pornire este aprinsa lampa de semnalizare h4 "Blocare".
Art. 419. Regimul de baza pentru functionarea caldarinei este regimul automat. La alegerea acestui regim comutatorul b39 se fixeaza pe pozitia 2 "AUTOMAT". Este alimentat releul d40 care isi va actiona contactele pregatind circuitele pentru functionarea in acest regim. Se conecteaza intrerupatorul b33 care va permite functionarea duzei 2, pentru ca arzatorul sa lucreze la capacitatea maxima, pana cand presiunea aburului ajunge in apropierea valorii nominale. Se obtine, astfel, scurtarea duratei de ajungere la parametrii nominali de incalzire.
Art. 420. Pentru pornire, se trece initial comutatorul b2 (fig. 7.8a) pe pozitia 1 "Initiere", este alimentat releul d2 care in continuare isi mentine alimentarea prin contactul propriu d2 (13‑14), dupa care comutatorul b2 se trece pe pozitia 2 "Conectat". Prin contactele inchise d2 (33‑34), b2, d40 (14‑13) se aplica faza tensiunii de alimentare la borna 1 a programatorului. Nulul tensiunii de alimentare este conectat permanent la borna 2 a programatorului. Concomitent se deschide contactul d2 (51‑52) si se intrerupe lampa de semnalizare h4 "Blocare". Programatorul LAE‑1 intra in functiune si comanda in continuare secventele fazelor de aprindere cu durata totala a circuitului de 120 secunde.
Art. 421. Faza I - Prepurjarea. Din momentul darii comenzii de pornire, programatorul este alimentat prin bornele 1 si 2. De la borna 1 tensiunea se aplica la borna 18 legata impreuna cu borna 8. La prima pornire, presiunea aburului este nula si contactul traductorului e14 este inchis (figura 7.8a). De asemenea, este inchis si contactul d49 (13‑14) in cazul in care caldarina functioneaza cu combustibil diesel sau in cazul folosirii combustibilului greu la temperatura corespunzatoare functionarii normale a duzelor. Prin contactele inchise ale traductorului de presiune e14 si releului d49, tensiunea de la borna 8 se aplica la borna 9 a programatorului. Se pune in functiune programatorul si prin contactul releului acestuia se aplica tensiunea la borna 3 a programatorului. Tensiunea care apare la borna 3 se aplica bobinei contactorului C22 si servomotorului clapetei de aer m24. Ca urmare, prin inchiderea contactelor principale ale contactorului C22 este pus in functiune electromotorul arzatorului m19, iar clapeta de aer se deschide pentru debit partial. Intra in functiune ventilatorul care introduce aer pentru purjarea focarului si eliminarea eventualelor gaze de ardere ramase de la functionarea anterioara. Functionarea arzatorului este semnalizata de aprinderea lampii h18. In acelasi timp, axul electromotorului antreneaza si pompa de combustibil care realizeaza presiunea necesara. Se inchide contactul auxiliar C22 (23‑24) care pregateste circuitul de aprindere. Din prezentarea functionarii programatorului LAE‑1, rezulta ca faza de prepurjare are durata 30 60 secunde.
Art. 422. Faza a II‑a - Aprinderea. Dupa parcurgerea primei faze, programatorul aplica tensiunea la borna 6 a programatorului. La aparitia tensiunii la borna 6, prin contactele inchise d40 (43‑44), C22 (23‑24) este alimentat releul d15. Releul d15, cu temporizare de circa 2 secunde, inchide contactul d15 (8‑5) si se alimenteaza: releul d16, transformatorul de aprindere m17 si lampa de semnalizare h18 "Aprindere". Intre electrozii de aprindere apare scanteia electrica. Se inchide contactul d16 (13‑14), pregatind pentru functionare circuitul de alimentare a electrovalvulei duzei 1, s27. Dupa trecerea unui timp de circa 3 secunde de la aparitia scanteii electrice, programatorul aplica tensiunea de la borna 4 la borna 5 si prin contactele inchise d40 (33‑34), d16 (13‑14) este alimentata electrovalvula s27. Electrovalvula inchide circuitul de retur al combustibilului si presiunea creata pune in functiune duza 1 care pulverizeaza combustibilul in focar. La intrarea in functiune a duzei 1, se aprinde lampa de semnalizare h28 "Functionare treapta I". Este alimentat releul d30, care prin contactele d30 (13‑14) si d30 (23‑24) mentine alimentarea electrovalvulei s27 si a releului d35 dupa deconectarea releului d16.
Art. 423. Faza a III‑a - Marirea flacarii. In situatie normala, dupa confirmarea aprinderii, se continua programul si la secunda 81 se aplica tensiunea la borna 7 a programatorului. De la borna 7 prin contactele inchise d40 (53‑54), b33, contactul traductorului e35 inchis pentru presiuni sub 5,5 bar, este alimentat releul d35. Releul d35 comuta contactul sau din circuitul servomotorului m24 si comanda deschiderea clapetei de aer in pozitia de debit maxim. In aceasta pozitie a clapetei, axul cu came al servomotorului comanda inchiderea contactului b32. Se inchide circuitul de alimentare a electrovalvulei duzei 2 de la borna 7 a programatorului prin contactele inchise d40 (83‑84) si b32. Este alimentata electrovalvula s32 care deschide circuitul de combustibil spre duza 2. Din acest moment functioneaza ambele duze, asigurand capacitatea maxima de lucru a arzatorului. Functionarea duzei 2 este marcata de aprinderea lampii h33 "Functionare treapta a II‑a". In continuare, la secunda 89 se comanda intreruperea tensiunii la borna 6 si, ca urmare, se deconecteaza circuitul de aprindere, iar la secunda 93 se intrerupe functionarea programatorului. Arzatorul functioneaza la capacitatea maxima si presiunea aburului creste continuu.
Art. 424. Reducerea flacarii. Cand presiunea aburului ajunge la valoarea de 5,5 bar, apropiata de presiunea nominala, traductorul de presiune e35 isi deschide contactul si se intrerupe alimentarea releului d35. In circuitul servomotorului clapetei de aer m24 se comuta contactul d35 in pozitia initiala 1‑3 si se comanda inchiderea clapetei de aer pe pozitia corespunzatoare de debit partial. In aceasta pozitie a clapetei, axul cu came deschide contactul b32 si se intrerupe circuitul de alimentare a electrovalvulei s32. Se intrerupe functionarea duzei 2 si arzatorul lucreaza in continuare cu capacitate redusa, avand in functiune numai duza 1.
Art. 425. Oprirea caldarinei. Comanda de oprire a caldarinei se da atunci cand presiunea aburului ajunge la valoarea de 7 bar. La aceasta valoare a presiunii aburului se deschide contactul traductorului e14 si se intrerupe tensiunea aplicata la borna 9 a programatorului. Se intrerupe alimentarea releului programatorului si prin deschiderea contactelor sale se intrerupe tensiunea aplicata la bornele 3, 4, 5 si 7 avand ca urmare: intreruperea alimentarii contactorului C22 si deconectarea electromotorului arzatorului, intreruperea alimentarii electrovalvulei s27 si incetarea functionarii duzei 1. Arzatorul caldarinei isi intrerupe functionarea. Disparitia flacarii este sesizata de fototraductor si se intrerupe alimentarea releului FR apartinand programatorului. Se reia functionarea programatorului din momentul intreruperii la secunda 93 si se continua pana la secunda 120. In aceasta perioada contactele celor 13 microintreruptoare revin in pozitia initiala pregatind circuitele pentru o noua reluare a programului.
Art. 426. Reluarea ciclica a functionarii. Releele diferentiale de presiune sunt astfel reglate incat traductorul de presiune e35 deschide contactul la depasirea limitei de 5,5 bar si inchide contactul cand presiunea scade sub 4 ‑ 4,5 bar, iar traductorul de presiune e14 isi deschide contactul pentru valoarea nominala a presiunii 7 bar si il inchide cand presiunea coboara sub limita de 3,5 bar. Dupa parcurgerea primului ciclu si oprirea caldarinei, atunci cand presiunea aburului a ajuns la valoarea nominala, presiunea aburului incepe sa scada treptat ca urmare a utilizarii lui in instalatia de incalzire a compartimentelor navei. La atingerea valorii de 4 ‑ 4,5 bar se inchide contactul traductorului e35. Instalatia nu porneste. Inchiderea contactului e35 face posibila functionarea treptei a doua la reluarea ciclului de lucru. Ciclu de functionare se reia cand presiunea aburului scade pana la limita de 3,5 bar si se inchide contactul traductorului e14. Prin inchiderea contactului traductorului e14 se reia functionarea arzatorului parcurgandu‑se toate etapele prezentate anterior. Urmeaza o noua perioada de functionare, care se va intrerupe automat atunci cand presiunea aburului ajunge la valoarea nominala, 7 bar. In acest mod, automatizarea caldarinei MONARCH realizeaza o functionare ciclica a arzatorului caldarinei pentru mentinerea presiunii aburului in limitele 3,5 - 7 bar.
Art. 427. Pentru functionarea caldarinei in regim manual, se executa in prealabil toate operatiunile prezentate la pregatirea pentru pornire. Comutatorul de alegere a regimurilor de lucru, b39, se pune pe pozitia 1 "MANUAL". La aplicarea tensiunii de alimentare este conectat releul d38 care, prin actionarea contactelor sale, pregateste circuitele pentru functionarea in regim manual. Se aprinde lampa de semnalizare h39 "MANUAL". Pornirea se executa prin manevrarea aceluiasi comutator b2. Se fixeaza initial b2 pe pozitia 1 si se alimenteaza releul d2. Se intrerupe alimentarea lampii de semnalizare h4 "Blocare" si se inchide contactul de automentinere a alimentarii d2 (13‑14). Se trece comutatorul b2 pe pozitia 2 "Conectat" si, prin contactele d2 (33‑34) si b2 pozitia 2, se aplica tensiune la schema de comanda. In regimul de lucru manual, programatorul LAE‑1 nu este alimentat si, ca urmare, acesta nu lucreaza in acest regim. In continuare, prin conectarea manuala intr‑o anumita ordine a intrerupatoarelor, se executa fazele aprinderii. Schema este astfel conceputa incat sa se asigure ordinea normala a operatiunilor si nu se poate trece la faza urmatoare decat dupa executarea fazei precedente. Durata fazelor este stabilita de operator.
Art. 428. Faza I - Prepurjarea. Se inchide intrerupatorul b22 si se stabilesc circuitele de alimentare pentru contactorul C22 si servomotorul clapetei de aer prin contactele inchise d38 (13‑14), b26, b29, d40 (71‑72). Servomotorul m24 deschide clapeta de aer pentru debit partial si prin inchiderea contactelor principale C22 porneste electromotorul ventilatorului. Se introduce aer in focar si se executa prepurjarea acestuia pentru eliminarea gazelor ramase de la functionarea anterioara. Se aprinde lampa h18 care indica functionarea electroventilatorului. Se inchide contactul C22 (13‑14) prin care se mentine alimentarea contactorului C22 in etapele urmatoare cand se vor deschide b29 si b26. De asemenea se inchide contactul C22 (23‑24) si se permite alimentarea circuitului de aprindere in faza urmatoare. Durata operatiunii de prepurjare este stabilita de operator.
Art. 429. Faza a II‑a - Aprinderea. Se conecteaza circuitul de aprindere prin inchiderea intrerupatorului b15. Este alimentat releul d15 si acesta, cu temporizare, inchide contactul d15 (5‑8) prin care se alimenteaza transformatorul de aprindere m17, releul d16 si lampa de semnalizare h18 "Aprindere". Tensiunea inalta de la transformator se aplica la electrozi si se produce scanteia electrica. Releul d16 inchide contactele d16 (13‑14) si d16 (23‑24), pregatind momentul urmator. Pentru pulverizarea combustibilului in focar se conecteaza intrerupatorul b26 si prin contactele inchise d38 (23‑24), b26, d16 (13‑14) se aplica tensiunea de alimentare pentru electrovalvula s27 care, prin inchiderea returului de combustibil, pune in functiune duza 1. Prezenta aerului, a scanteii electrice si a combustibilului pulverizat de duza 1 realizeaza aprinderea si aparitia flacarii. Functionarea duzei 1 este semnalizata de aprinderea lampii de semnalizare h28 "Functionare treapta I". In acelasi timp cu alimentarea electrovalvulei s27 este alimentat si releul d30. Prin inchiderea contactelor d30 (13‑14) si d30 (23‑24) se mentin alimentarile pentru electrovalvula s27 si releul d35 dupa intreruperea functionarii releului d16, ca urmare a deconectarii circuitului de aprindere.
Art. 430. Faza a III‑a - Marirea flacarii. Pentru marirea capacitatii de lucru a arzatorului, se conecteaza intrerupatorul b29. Prin contactele inchise d38 (43‑44), b29 si d16 (23‑24) se stabileste circuitul de alimentare a releului d35. Acest releu, prin comutarea contactului sau din circuitul servomotorului m24, comanda deschiderea clapetei de aer in pozitia de debit maxim. Cand clapeta a ajuns in pozitia de debit maxim, axul cu came inchide contactul b32 si se aplica tensiunea de alimentare pentru electrovalvula s32, prin contactele d38 (53‑54), b32. Duza 2 intra in functiune si arzatorul lucreaza la capacitate maxima. Functionarea duzei 2 este semnalizata de lampa h33 "Functionare treapta a II‑a". In continuare, pe durata de functionare a arzatorului, urmarirea flacarii se face de catre operator, care, in cazul disparitiei flacarii, intervine prin comenzi manuale pentru oprirea instalatiei. Instalatia electrica de preincalzire a combustibilului este prezentata in fig. 7.8c.
Art. 431. Caldarina poate utiliza drept combustibil motorina (combustibil diesel) sau pacura (combustibil greu). In cazul in care se foloseste motorina preincalzirea acesteia nu este necesara si comutatorul b44 se pune in pozitia 1 "Deconectat". Este alimentat releul d49, se deschide contactul d49 (31‑32) si se intrerupe functionarea lampii h50. Daca se foloseste combustibil greu (pacura) acesta la temperaturi scazute isi mareste vascozitatea si pentru functionarea normala a diuzelor de pulverizare a combustibilului in focar, este necesara preincalzirea combustibilului pentru reducerea vascozitatii. La functionarea cu combustibil greu b44 se pune pe pozitia 2.
Art. 432. Prin actiunea traductorului de temperatura e47 se mentine temperatura combustibilului intre limitele normale. Cand temperatura scade sub limita inferioara se inchide contactul traductorului e47, este alimentat releul d47 care prin inchiderea contactului d47 (13‑14) stabileste circuitul de alimentare al contactorului C45. Prin contactele principale ale contactorului C45 sunt conectate rezistentele trifazate de incalzire a combustibilului. Pe durata functionarii este aprinsa lampa de semnalizare h46 "Preincalzire combustibil". Cand temperatura combustibilului ajunge la limita superioara de lucru, traductorul e47 isi deschide contactul, se intrerupe alimentarea releului d47, contactorul C45 deconecteaza rezistentele de incalzire si prin inchiderea contactului d47 (31‑32) functioneaza lampa de semnalizare h51 "Temperatura maxima combustibil". Traductorul de temperatura e45 are un rol de protectie. In cazul in care temperatura combustibilului depaseste cu circa 400C limita superioara de lucru se deschide contactul traductorului e45 care deconecteaza instalatia de incalzire. Traductorul b49 semnalizeaza temperatura minima a combustibilului. Contactul sau se deschide cand temperatura coboara sub valoarea minima de la care pentru functionarea normala a diuzelor este necesara preincalzirea. Prin deschiderea contactului b49 se intrerupe alimentarea releului d49, se inchide contactul d49 (31‑32) si se aprinde lampa de semnalizare h50 "Temperatura minima combustibil". Se deschide contactul d49 (13‑14) se intrerupe circuitul intre bornele 8 si 9 ale programului si prin aceasta se comanda oprirea instalatiei.
Art. 433. Schema electrica de protectie si semnalizare a caldarinei, prezentata in fig. 3.8d semnalizeaza optic si sonor la depasirea parametrilor nominali. In situatia in care presiunea aburului sau nivelul apei depasesc limitele maxime si este in pericol functionarea caldarinei, schema de protectie intrerupe automat functionarea caldarinei si semnalizeaza cauza intreruperii.
Art. 434. Nivel ridicat apa caldarina - semnalizare optica si sonora. Cand nivelul apei de alimentare a caldarinei este la limita superioara de lucru se deschide contactul traductorului e61 si se intrerupe alimentarea releului d61. Se deschide contactul d61 (5‑6) se intrerupe alimentarea releului d62, se inchide contactul d62 (31‑32) si se aprinde lampa de semnalizare h63 "Nivel ridicat", totodata, se deschide contactul d62 (23‑24), se intrerupe alimentarea releului d80 si intra in functiune avertizarea sonora.
Art. 435. Nivel scazut apa caldarina - semnalizare optica si acustica. La scaderea nivelului apei de alimentare a caldarinei sub valoarea inferioara de lucru se deschide contactul traductorului e64 si se intrerupe alimentarea releului d64. Se deschide contactul d64 (5‑6), se intrerupe alimentarea releului d65, se inchide contactul d65 (31‑32) si este alimentata lampa de semnalizare h66 "Nivel scazut". In acelasi timp se deschide contactul d65 (23‑24) si se pune in functiune avertizarea acustica.
Art. 436. Nivel de avarie apa caldarina - semnalizare si blocare. La scaderea nivelului apei sub limita minima de avarie se deschide contactul traductorului 67a iar la cresterea nivelului peste limita maxima de avarie se deschide contactul traductorului e67b. In aceste situatii se intrerupe alimentarea releului d67 se deschide contactul d67 (5‑6) si se intrerupe alimentarea releului d68. Prin intreruperea alimentarii releului d68 se realizeaza:
a) intreruperea functionarii caldarinei prin deschiderea contactului d68 (23‑24) din circuitul releului d2 si scoaterea acestuia de sub tensiune. Se deschide contactul d2 (33‑34) si se intrerupe alimentarea programatorului LAE‑1 sau a schemei de comanda in cazul in care se foloseste regimul manual de lucru.
b) aprinderea lampii de semnalizare h 69 "Nivel de avarie" prin inchiderea contactului d68 (31‑32).
c) prin inchiderea contactelor d2 (51‑52), d2 (61‑62) este alimentata lampa h4 "Blocare" si functioneaza avertizarea sonora h5.
d) se deschide contactul d2 (43‑44), se intrerupe alimentarea releului d81 si intra in functiune avertizarea sonora la distanta.
Art. 437. Depasirea presiunii maxime a aburului - semnalizare si blocare. La depasirea presiunii maxime a aburului se deschide contactul traductorului e72 si se intrerupe alimentarea releului d72, care realizeaza:
a) intreruperea functionarii caldarinei prin deschiderea contactului d72 (23‑24) si deconectarea alimentarii releului d2. Ca si in cazul anterior se intrerupe alimentarea programatorului sau a schemei de comanda si se pune in functiune semnalizarea optica si acustica.
b) aprinderea lampii de semnalizare h73 "Presiune maxima abur" prin inchiderea contactului d72 (31‑32).
c) se deschide contactul d2 (43‑44) din circuitul releului d81 si intra in functiune avertizarea sonora la distanta.
Art. 438. Presiune scazuta a combustibilului - semnalizare optica si acustica. Atunci cand presiunea combustibilului scade sub valoarea nominala, se deschide contactul traductorului e74. Se intrerupe alimentarea releului d74 si prin inchiderea contactului d74 (31‑32) se alimenteaza lampa de semnalizare h75 "Presiune scazuta combustibil". De asemenea se deschide d74 (23‑24) se intrerupe alimentarea releului d81 si intra in functiune avertizarea sonora.
Art. 439. Lipsa flacara - semnalizare si oprire. Aceasta protectie actioneaza numai in regim automat de functionare si este asigurata de releul programator LAE‑1. Daca in timpul functionarii se stinge flacara, pulverizarea in continuare a combustibilului in focar conduce la acumularea de gaze, care pot provoca explozia caldarinei. In aceasta situatie, la disparitia flacarii,
Copyright © 2026 - Toate drepturile rezervate