![]() | Aeronautica | Comunicatii | Constructii | Electronica | Navigatie | Pompieri |
| Tehnica mecanica |
Studiu de caz - instalatie de laborator pentru reglarea nivelului

Figura 1. Standul experimental Festo
Standul didactic Festo este compact (compakt workstation) si este proiectat pentru a satisface diferite necesitati de instruire orientata pe industrie si o buna cunoastere a continutului hardware a componentelor industriale.
Standul didactic este conceput pentru realizarea a patru sisteme de control automat, fiecare cu senzori digitali, senzori analogici si elemente de executie: controlul nivelului, controlul debitului, controlul temperaturii, si controlul presiunii.
Descrierea instalatiei
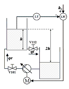
Schema instalatiei pentru controlul nivelului este presentata in figura 2.
Sistemul contine doua rezervoare de apa situate unul deasupra celuilalt. Rezervorul pentru reglarea nivelului sus iar rezervorul tampon jos. Prin alegerea acestei solutii constructive sarcina pompei este reprezentata de distanta pe verticala dintre suprafata apei in rezervorul de sus si suprafata apei in cel de jos distanta egala cu de doua ori inaltimea coloanei de apa in rezervorul principal. Pentru nivel zero in rezervorul principal, rezervorul tampon este plin suprafata apei in cele doua rezervoare fiind aproximativ pe acelasi nivel.
Alte componentele ale statiei Festo utilizate pentru controlul nivelului sunt: senzor ultrasonic analogic, senzor de debit, amplificatorul pentru comanda motorului pompei, convertor de semnale: din curent in tensiune, din frecventa in tensiune, PLC, panou de control, sistem de tevi de legatura, valve manuale.

Figura 2. Schema sistemului de reglare a nivelului
Bazele teoretice
Motorul pentru antrenarea pompei
Pompa este antrenata de un motor de curent continuu cu magneti permanenti. Marimea de comanda a motorului este tensiunea de alimentare um iar ca iesire vom considera turatia motorului. Deoarece dinamica motorului este caracterizata de constante de timp mult mai mici decat ale procesului in care se regleaza nivelul, vom considera ecuatiile motorului in regim stationar:
(1)
Unde:
Rm reprezinta rezistenta
infasurarii rotorice a motorului, im este curentul
absorbit de motor, em reprezinta tensiunea contraelectromotoare
dezvoltata de motor, m este
cuplul activ dezvoltat de motor iar mr
cuplul rezistent. Tensiunea
contraelectromotoare este proportionala cu turatia motorului,
In cazul de fata nu ne intereseaza explicit valoarea turatiei astfel ca vom considera termenul kn care se poate exprima astfel:
(2)
Valoarea curentului rotoric poate fi calculata in functie de nivelul din rezervor, debitul pompei si randamentul pompeiiar valoarea rezistentei rotorului este de 3Ω.
Pompa centrifuga
Pentru a calcula debitul dat de pompa la intrarea in rezervorul de reglare a nivelului trebuie sa determinam mai intai caracteristicile analitice ale pompei si instalatiei. Caracteristica functionala a pompei centrifuge reprezinta legatura dintre sarcina pompei si debitul ei pe tot domeniul de lucru. Deducerea acestei caracteristici pe cale analitica este greoaie si nepractica, deoarece calculul pierderilor hidraulice prin frecare si prin soc se face destul de laborios si cu aproximatii mari. Din acest motiv, caracteristicile functionale ale pompei se determina pe baza incercarilor experimentale la standul de probe. In urma incercarilor s-a gasit ca functia f(q,Pp,n) = 0 care aproximeaza cel mai bine caracteristica reala este un paraboloid hiperbolic de ecuatie:
unde Pp reprezinta presiunea creata de pompa, n turatia pompei si q debitul de lichid prin pompa iar coeficientii k'1 , k'2 , k 3 reprezinta valori constante pentru pompa data. Deoarece in cazul nostru nu am aflat o valoare explicita pentru turatia ompei n ci doar pentru km n, inlocuind aceasta expresie in relatia de mai sus vom obtine:
cu constantele k1= k'1 /(km)2 si k2= k'2 / km.
Valorile coeficientilor k1 , k2 , k 3 vor fi determinate experimental.

Pentru
scopuri practice, caracteristica generalizata a pompei se transpune in
caracteristici partiale definite la turatie constanta (Pp - fig.3).
Figura 3. Determinarea grafica a punctului de functionare
Pp(q)- caracteristica pompei la turatie constanta.
Pc(q)- caracteristica consumatorului (conducte, recipiente, robinete).
(P0 ,q0) - punctul static de functionare.
Pv - presiunea statica a consumatorului.
Comportarea instalatiei (Pc - fig. 3) poate fi definita prin relatia:
unde Pv reprezinta presiunea statica a consumatorului, iar termenul kq2 caderea de presiune pe conducte, robineti etc.
Punctul de functionare al procesului se poate determina grafic, la intersectia celor doua curbe (P0 ,q0 - fig.3) sau analitic pentru Pp= Pc , respectiv:
![]()
![]()
de unde:
(5)
Daca Pv =0 (contrapresiunea este nula), atunci:
ceea ce evidentiaza o dependenta liniara a debitului fata de turatie.
In cazul instalatiei noastre rezervorul principal si rezervorul tampon au aceeasi sectiune transversala. Asta inseamna ca in functionare, nivelul lichidului in rezervorul tampon se modifica cu aceeasi valoare cu care se modifica nivelul lichidului in rezervorul principal. In aceste conditii contrapresiunea pompei este reprezentata de presiunea exercitata de o coloana de apa cu inaltimea de valoare dubla fata de nivelul lichidului in rezervorul principal.
Randamentul global al pompei se calculeaza ca raportul intre puterea hidraulica dezvoltata de pompa (PH) si puterea electrica pe care o consuma motorul pompei (PE):
(7)
in care:
[W]
[W]
unde: q - debitul pompei [m3/h],
ρ - densitatea lichidului la temperatura de lucru[kg/ m3],
Pp presiunea dezvoltata de pompa (diferenta dintre presiunea pe refulare si cea pe admisie) [m]
g - acceleratia gravitationala [m/s2]
Procesul -rezervorul principal
Modelul liniar
Consideram rezervorul principal avand sectiunea constanta S, debitul de intrare qi. si debitul de iesire qe. Determinarea modelului matematic liniar si a functiei de transfer se poate obtine pe baza bilantului de material:
,

Figura 4. Schema de principiu a
procesului
Debitul de iesire qe se obtine printr-un robinet Ve a carui sectiune poate fi modificata manual dar pe parcursul unui experiment se va considera constanta. Debitul de intrare qi poate fi modificat cu ajutorul pompei de alimentare . Marimea de executie se considera a fi debitul de intrare qi . In rezervoarele deschise si cu iesire finala la presiunea atmosferica, lichidul curge sub actiunea greutatii proprii, fara sa mai existe o alta presiune care sa il influenteze. In acest caz, pentru curgerea turbulenta relatia pentru debitul de iesire qe se poate scrie sub forma:
, (9)
in care C este un coeficient care depinde de dimensiunile conductei de iesire, ale strangularii produse de robinetul Ve, si de tipul lichidului. Ecuatia (8) devine :
(10)
Aceasta ecuatie diferentiala
este neliniara din cauza termenului
.
Se presupune ca atat debitul de intrare qi cat si nivelul h prezinta variatii mici (max 20%) in jurul unor valori de functionare normala qi0 si h0 , situatie in care coeficientul C se poate considera constant si qi0=qe0. In acest caz se poate liniariza ecuatia (10) introducand variabilele Dqi Dh si Dqe conform cu relatiile: qi qi Dqi, h=h0+Dh qe =qe0+Dqe
Pentru liniarizarea unei relatii neliniare de forma F(x1,x2y1,y2) in conditiile unor variatii mici in jurul punctului stationar de functionare s-a utilizat relatia:
in care (.)0 reprezinta conditiile initiale, constante, caracteristice punctului stationar de functionare considerat, iar Dx1, Dx2 , etc reprezinta variatiile variabilelor considerate.
In cazul nostru:
respectiv:
(11)
Inlocuind in ecuatia (10) se obtine o ecuatie diferentiala liniara de ordinul intai:
unde T si k reprezinta constanta de timp, respectiv factorul de amplificare al procesului si sunt date de relatiile:
sau :
iar functia de transfer a procesului va fi de forma
(13)
Modelul neliniar
Pentru determinarea modelului neliniar al procesului vom considera din nou ecuatia (8), scrisa de aceasta data sub forma:
respectiv:
(14)
In acest caz schema bloc a procesului devine:
cu un integrator pe calea directa
si un bloc neliniar pe reactie, dat de:
.
In schema bloc este sugerat si faptul ca este posibila aplicarea unei perturbatii asupra procesului actionand asupra robinetului de iesire.
Figura 5. Scheme de principiu a modelului neliniar
Determinari experimentale
Avand in vedere bazele teoretice prezentate mai sus, au fost realizate masuratori in instalatie in cadrul unor experimente specifice fiecarui element component. Corelarea cunostintelor teoretice cu rezultatele masuratorilor a permis determinarea caracteristicilor statice si/sau a modelului dinamic pentru fiecare din elementele componente ale instalatiei.
Pentru realizarea masuratorilor de presiune s-a montat un traductor de presiune la iesirea pompei centrifuge, iar pentru masuratorile de debit valorile furnizate de debitmetru au fost comparate cu cele calculate prin masurarea nivelului de lichid in rezervor si calculul variatiei volumului din rezervor in unitatea de timp. A fost posibila astfel si compensarea neliniaritatii traductorului de debit (mult mai mare decat in datele de catalog).
In figura 6 este prezentata schema bloc a instalatiei. Aceasta cuprinde: amplificatorul pentru alimentarea motorului pompei (AP), pompa centrifuga (PC) ce include motorul de curent continuu si pompa, rezervorul principal in care se regleaza nivelul (RP), traductorlul de nivel constituit din senzorul de nivel (LS) si convertorul curent-tensiune (CI/V), regulatorul automat (RA) cu structura PID care cuprinde blocul regulatorului (PID) si convertoarele analog-numeric (CAN) si numeric-analogic (CNA). Pe schema sunt reprezentate atat blocurile pentru elementele componente cat si domeniul de variatie a marimilor de la intrarea si iesirea acestor elemente.
RA
Figura
6. Schema bloc a instalatiei de
reglare a nivelului.
Amplificatorul pentru controlul pompei (AP)
Amplificatorul permite controlul pompei asigurand la iesire o tensiune (um) intre 0 si maxim 24 Vcc. Capetele de scala pot fi reglate cu ajutorul a doua potentiometre de pe modulul amplificatorului. In situatia actuala valoarea maxima a tensiunii de reglare este reglata la 22V. La intrarea amplificatorului se aplica tensiunea de comanda (uc) data de regulatorul automat. Caracteristica amplificatorului determinata din masuratori este prezentata in figura 7 cu linie continua (caracta4.m). Caracteristica liniarizata pe tot domeniul de functionare poate fi aproximata (linie intrerupta) cu relatia
um = 2.2 uc (15)
O caracteristica mai apropiata de cea reala se poate obtine adaugand pentru domeniul uc >8.1V la caracteristica liniara o dreapta
ucor=5(uc-8.1)
si limitand apoi valoarea tensiunii de iesire la 22V. Rezulta astfel caracteristica din fig.6 cu linie punctata, foarte apropiata de caracteristica masurata.

Figura 7.
Caracteristica statica a amplificatorului
Pompa si motorul de antrenare.
Randamentul pompei.
Din literatura de specialitate se cunoaste ca graficul curbei randamentului unei pompe in functie de debit, pleaca din origine, atinge un maxim, apoi scade si devine din nou nul. La pompele centrifuge, curba randamentului are un maxim suficient de aplatizat.
Pentru determinarea randamentului global al pompei s-au realizat cateva experimente ale caror rezultate sun prezentate in figurile de mai jos. S-a calculat randamentul global conform relatiei (7) pe baza masuratorile efectuate pe standul de laborator la valoarea maxima a tensiunii pe motorul pompei (um=24V) data de la o sursa stabilizata. Reprezentand grafic valorile obtinute in functie de debit s-a obtinut curba punctata din figura 8. Se poate observa ca domeniul de variatie a debitului in instalatie este relativ restrans (qmax=92cm3/s), valorile masurate fiind mici daca ne rferim la caracteristicile de catalog ale pompei. In fisa tehnica a pompei este prezentat un tabel ce cuprinde trei seturi de valori pentru presiune, debit si curentul absorbit de motorul pompei. Calculand si reprezentand grafic randamentul pe baza acestor date s-a obtinut linia intrerupta din figura 8. (randam1.m). Functionarea pompei in instalatia de laborator la valori scazute ale debitului fata de datele de catalog este datorata caderilor mari de presiune dinamica pe debitmetru si pe conducte (s-a folosit conducta de DN12 in loc de DN20 cum este recumandat in datele de catalog ale pompei). S-a demontat debitmetrul si s-au refacut masuratorile tot la valoarea maxima a tensiunii pe motorul pompei. S-au obtinut rezultatele prezentate in figura 8 cu linie continua. Aceste rezultate vin sa confirme atat masuratorile anterioare cu debitmetrul montat in instalatie (line punctata) cat si datele de catalog (linie intrerupta).
Figura 8. Randamentul pompei centrifuge Figura 9. Liniarizarea randamentului
Functionarea pompei in instalatia de laborator la valori scazute ale debitului are insa avantajul ca pe aceasta portiune variatia randamentului in functie de debit este liniara. Repetand experimentele pentru diferite tensiuni de alimentare s-a putut determina o relatie simpla care sa permita calculul randamentului daca se cunoaste debitul pompei (q) si tensiunea de alimentare (um):
cu kη (17)
In figura 9 (rand_fin.m) s-au reprezentat cu * rezultatele calculelor bazate pe masuratori conform cu relatia (7) iar cu linie continua reprezentarea rezultatelor obtinute cu relatia (17), pentru diferite valori ale tensiunii de alimentare. Se poate observa ca relatia (17) de calcul a randamentului da rezultate satisfacatoare.
Caracteristica pompei
Pentru a determina caracteristica pompei s-au realizat cateva experimente ale caror rezultate sun prezentate in figurile urmatoare. In figura 10, curba cu linie continua reprezinta caracteristica pompei pentru o tensiune de alimentare de 24V, cu linie intrerupta caracteristica pompei utilizand valorile de catalog iar cu linie punctata caracteristica pompei calculata cu relatia (3).(caract_pompa_24v.m) Pentru coeficientii k , k2 , k3 au fost determinate urmatoarele valori:
k1 = 0.624 , k2 = -0.015, k 3= -0.0006 (18)
In figura 11 sunt prezentate 4 seturi de curbe obtinute pentru diferite valori ale tensiunii de alimentare a pompei, respectiv pentru valorile de 4, 6, 8 si 10 volti pe intrarea amplificatorului de putere (uc) (caract_pompa_fin.m). Cu linie continua s-a reprezentat caracteristica pompei conform masuratorilor in instalatie cu debitmetrul montat, cu linie intrerupta conform masuratorilor dupa demontarea debitmetrului iar cu linie punctata caracteristica pompei conform urmatoarei relatii, obtinuta din (3):
Se constata din nou ca domeniul de variatie a debitului in instalatie, cu debitmetrul montat acopera valori scazute fata de posibilitatile pompei. Din pacate pe aceasta portiune a caracteristicii la variatii mici ale presiunii rezulta variatii mari ale debitului adica debitul de intrare in rezervorul principal va fi puternic influentat de nivelul din rezervor.

Figura 10. Caracteristica pompei pentru Figura 11. Caracteristicile pompei pentru
valoarea maxima a tensiunii de alimentare. diferite valori ale tensiunii de alimentare
Pentru a determina caracteristica instalatiei (4) s-a luat in considerare un set de masuratori pentru presiunea la iesirea din pompa (Ppo), debitul dat de pompa (q) si nivelul in rezervor. Pe baza masuratorilor de nivel s-a calculat presiunea statica in instalatie (Pv). Valoarea coeficientului k s-a calculat ca o medie a valorilor rezultate din relatia:
rezultand:
k (20)
Intersectia celor doua caracteristici (Pp) si (Pp) reprezentand punctul static de functionare, pentru o valoare a tensiunii de intrare a amplificatorului de 10 V si nivelul in rezervor de 20 cm ete prezentata in figura 12.(calculk.m)

Figura 12. Determinarea grafica
a punctului de functionare
Este posibila acum determinarea debitului pompei in functie de nivelul lichidului in rezervor si tensiunea de alimentare conform relatiei (5).

Figura 13. Rezultate comparative debit masurat debit calculat la
umplerea rezervorului
In figura (12) sunt prezentate rezultatele a doua experimente de umplere a rezervorului, cu robinetul de iesire inchis complet si valori ale tensiunii de comanda de 4v (graficul din stanga) si respective 7V (graficul din dreapta). Cu linie continua este reprezentat dibitul si cu linie intrerupta nivelul in rezervor. Pe aceleasi grafice, cu linie punctata s-au reprezentat valorile debitului calculate conform relatiei (5). (umplere.m)

Figura 14. Dependenta debit-tensiune Figura 15. Dependenta debitul-nivel
Curbele din figura 14 reprezinta variatia debitului in funtie de tensiunea de alimentare a pompei, avand ca parametru nivelul lichidului in rezervor (grafice.m). Se poate observa ca pentru inaltime h=0cm, dependenta dintre q si u este liniara, reprezentata de dreapta care pleaca din origine asa cum arata si relatia (6). In figura 15 se poate observa ca la aceeasi tensiune de alimentare debitul scade odata cu cresterea nivelului in rezervor. Pe domeniul de lucru al nivelului in rezervor, respectiv h=0-20cm, se poate observa o dependenta liniara a debitului in functie de nivel (ne situam pe portiunea relativ liniara a caracteristicii) la alimentarea pompei cu tensiuni de peste 11V. Odata cu scaderea tensiunii de alimentare a pompei se face simtit caracterul neliniar, intreaga caracteristica q=f(d) incadrandu-se in domeniul de lucru pentru h.
Rezervorul principal
Pentru calcularea debitului de iesire din rezervor se poate utiliza formula (9) care permite determinarea debitului de iesire daca se cunoaste constanta c si nivelul in rezervor. Constanta c depinde de caracteristicile lichidului din instalatie si de pozitia robinetului de pe conducta de iesire din rezervor. Rezultatele masuratorilor pentru debitul de iesire, cu robinetul fixat pe o anumita pozitie si diferite valori ale nivelului in rezervor sunt prezentate in figura 16 (linie continua). Pentru a obtine acest grafic a fost umplut rezervorul cu robinetul de iesire inchis, pana la un nivel h=17cm, dupa care a fost oprita pompa, apoi s-a deschis robinetul de iesire si s-au masurat valorile debitului de iesire si ale nivelului pana la golirea rezervorului. Valorile debitului de iesire qe calculate cu formula (9) pentru c=9 sunt reprezentate cu linie punctata. Se poate observa ca rezultatele calculate si cele masurate sunt apropiate.(golire.m)

Figura 16. Debitul de
iesire din rezervor in functie de nivel
Senzorul de nivel
Senzorul de nivel (LS) este un senzor ultrasonic cu iesire in curent unificat 2-20mA. Semnalul in curent (ipv) este transformt in semnal de tensiune (ipv) in domeniul 0-10V cu jutorul convertorului curent-tensiune (CI/V). Caracteristica traductorului de nivel s-a dovedit in urma masuratorilor a fi liniara pe domeniul in care este utilizat in instalatie, astfel ca nivelul in rezervor se poate calcula cu formula:
(21)
cu kLT=30 cm /10V= 3cm/V.
Modelul liniar al instalatiei
Schema bloc a instalatiei de reglare a nivelului este prezentata in figura 6. Pentru proiectarea analitica a regulatorului automat avem nevoie de modelul matematic al instalatiei reglate sau altfel spus al partii fixate si performantele impuse sistemului de reglare.
Se considera uc - tensiunea de comanda la iesirea regulatorului, respectiv intrarea partii fixate si upv - semnalul de tensiune reprezentand masura variabilei de proces adica a nivelului in rezervorul principal. Ne intereseaza determinarea modelului liniar de tip functie de transfer al instalatiei. Asa cum am mai precizat, se neglijeaza dinamica amplificatorului, pompei, motorului sau a senzorului de nivel. Constantele de timp ale acestor componente, chiar daca exista sunt neglijabile in comparatie cu constanta de timp a rezervorului principal.
Pentru determinarea functiei de transfer a procesului (rezervor principal: intrare q, iesire h) se fixeaza punctul de functionare pentru o valoare a nivelului h0=13.5cm. Pe graficul din figura 16 se determina perechea (h0,q0) corespunzatoare sau se poate determina valoarea constantei c. Aria sectiunii transversale a rezervorului este de 332.5cm2. Parametrii functiei de transfer se calculeaza conform relatiei (12) rezultand Tp=271 si kp=0.814. In aceste conditii functia de transfer a partii fixate va fi de ordinul intai, constanta de timp fiind egala cu constanta de timp a procesului si factorul amplificare:
![]()
Rezulta astfel:
Experimental, pentru uc=5V se asteapta pana procesul ajunge in regim stationar apoi se aplica o treapta de 0.5V. Utilizand masuratorile realizate in acest experiment pentru upv (figura 17 linie continua) s-a identificat urmatorul model de ordinul intai al parti fixate:
(23)
Graficele din figura 17 permit compararea celor 3 raspunsuri la treapta. Rezultatele simularii utilizand functia de transfer determinata analitic (22) sunt reprezentate cu linie intrerupta iar pentru simularea conform functiei de transfer rezultata din identificare experimentala (23) cu linie punctata. Diferenta mare dintre raspunsul modelului determinat experimental si cel al modelului analitic este datorata in special faptului ca in modelul liniar nu se ia in considerare influenta nivelului de lichid din rezervor asupra debitului pompei.
Datorita solutiei constructive adoptata in cazul standului, nivelul lichidului din rezervorul principal influenteaza iesirea pompei iar nivelul din rezervorul tampon intrarea in pompa, cumulandu-se efectele. Cele doua rezervoare au aceleasi dimensiuni. Odata cu cresterea (scaderea) nuvelului in rezervorul principal, nivelul in rezervorul secundar scade (creste) cu aceeasi valoare.

Figura 17. Raspunsul la treapta
Figura 18.
Raspunsul la treapta
al partii fixate - model liniar al partii fixate- model neliniar
Modelul neliniar al instalatiei
In capitolele anterioare au fost determinate relatiile matematice care descriu exact sau aproximeaza comportarea fiecarui element component al sistemului de control. Pentru realizarea modelului neliniar in Simulink se pot utiliza blocuri de tip Math Function sau Embedded Matlab Function pentru implementarea relatiilor specifice fiecarui element (figura 19) sau se pot construi pentru fiecare element subsisteme utilizand blocuri elementare Matlab (figura 20). In tabelul 1 sunt prezentate principalele blocuri ale modelului, denumirea, intrari, iesiri si relatia ce descrie functionarea fiecaruia.
Tabelul 1.
|
bloc |
intrari |
iesiri |
relatia utilizata |
|
amp |
uc |
um | |
|
ccmot |
im , um |
kmn | |
|
pompa |
kmn, h |
q | |
|
randament |
q , um | ||
|
curent |
q , h, η , um |
im |
Pentru exemplificare sunt prezentate cele doua variante utilizate pentru implementarea modelului pompei si calculul debitului in functie de turatia motorului si nivelul in rezervor (figura 21 si 22).

Figura 19. Modelul neliniar bazat pe subsisteme ce utilizeaza blocuri elementare

Figura 20. Modelul neliniar bazat pe Math Function sau Embedded Matlab Function

Figura 21. Subsistemul pentru modelarea pompei
function q = pp(u)
% u(1)- kn aplicat la pompa
% u(2)- h inaltimea coloanei de apa in rezervor
k1=0.6241; k2=-0.015; k3=-0.0006; k=0.035;
radical=(k2^2+4*(k-k3)*k1)*u(1)^2-4*(k-k3)*2*u(2);
if radical>0
q=(k2*u(1)+sqrt(radical))/(2*(k-k3));
else
q=0;
end
Figura 22. Embedded Matlab Function pentru modelarea pompei
Bibliografie
B. Wayne Bequette, Process Control: Modeling, Design and Simulation, 2002, Prentice Hall, ISBN: 0133536408
Girdhar, Paresh Moniz, Octo Practical centrifugal pumps: design, operation and maintenance, Newnes, Elsevier, 2005, ISBN 0 7506 6273 5
Petr Horacek, Laboratory experiments for control theory courses: A survey, Annual Reviews in Control, 2000, pages 151-162
Jacek F. Gieras, Permanent Magnet Motor Technology: Design and Applications, CRC Press, 2009, ISBN: 9781420064407
Wellstead, P.E. 1990. "Teaching control with laboratory scale models." IEEE Transactions on Education, vol. 33 (August), pp 285-290.




Copyright © 2025 - Toate drepturile rezervate
| Instalatii | |||
|
|||
|
| |||
|
| |||
|
|
|||